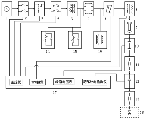
油浸式無局放試驗變壓器的設備組成
電氣測試設備不是單一設備,通常是一套設備配合起來運行。我們來舉個例子,油浸式無局放試驗變壓器的設備組成(僅供參考)。
1、電源(用戶自配:220V、380V、3kV、6KV、10KV)
2、一次開關柜(或電源箱)(根據控制臺選)
3、調壓器 4、二次開關柜(選件)
5、隔離變壓器(選件) 6、電源噪音濾波器(選件)
7、電子快速保護器(TPU)(選件) 8、工頻無局部放電試驗變壓器
9、保護電阻 10、工頻無局部放電電容分壓器
11、導電桿(選件) 12、無局部放電耦合電容器(選件)
13、導電桿(選件) 14、三次諧波濾波器(選件)
15、五次諧波濾波器(選件) 16、補償電抗器組(選件)
17、手/自動控制臺 18、試品(用戶自配)
上面油浸式無局放試驗變壓器的設備組成,如果需要本套儀器對價格有興趣,可在線咨詢。
2、一次開關柜(或電源箱)(根據控制臺選)
3、調壓器 4、二次開關柜(選件)
5、隔離變壓器(選件) 6、電源噪音濾波器(選件)
7、電子快速保護器(TPU)(選件) 8、工頻無局部放電試驗變壓器
9、保護電阻 10、工頻無局部放電電容分壓器
11、導電桿(選件) 12、無局部放電耦合電容器(選件)
13、導電桿(選件) 14、三次諧波濾波器(選件)
15、五次諧波濾波器(選件) 16、補償電抗器組(選件)
17、手/自動控制臺 18、試品(用戶自配)
上面油浸式無局放試驗變壓器的設備組成,如果需要本套儀器對價格有興趣,可在線咨詢。
- 上一篇: 抗干擾異頻介損儀的儀器特點
- 下一篇: 抗干擾異頻介損測試儀的概述





